Tensión nominal: 13.8 kV / 23 kV / 33 kV
Capacidad nominal: 500 kVA-20MVA
Escenarios de aplicación: Se puede utilizar en diversos entornos hostiles.
Certificaciones y normas: Emitido por TÜV: CE, CB, IEC, EN, ISO 9001, 14001 y 45001.
Este transformador de caja también es adecuado para la generación de nuevas energías (fotovoltaica/eólica). La sala del transformador, así como las salas de alta y baja tensión, están dispuestas en forma de rectángulo, y los fusibles de alta tensión y los interruptores de carga se trasladan desde el interior del tanque del transformador a la sala de alta tensión. El transformador adopta una estructura de tanque de almacenamiento de aceite externo, cuyo nivel de aceite es visible a simple vista y facilita su llenado y vaciado. Su capacidad puede ampliarse hasta 20MVA, y el transformador externo facilita el mantenimiento. El nivel de protección del tanque de combustible es IP68 y el de las salas de alta y baja tensión es IP54, lo que permite su uso en diversos entornos hostiles.
Condiciones ambientales
a Altitud inferior a 4000 m;
b Temperatura ambiente: -45 °C a +45 °C;
C Nivel de contaminación: III
d Humedad relativa: La humedad media diaria no supera el 95 % ni la media mensual el 90 %.
Nota: Si no se cumplen las condiciones anteriores, consulte con el fabricante.
Normas de Implementación
GB 1094.1-2013: Transformadores de potencia - Parte 1: Generalidades
GB 1094.2-2013: Transformadores de potencia - Parte 2: Aumento de temperatura
GB 1094.3-2003: Transformadores de potencia - Parte 3: Niveles de aislamiento, ensayos de aislamiento y entrehierros para aislamiento externo
GB 1094.5-2008: Transformadores de potencia - Parte 5: Capacidad para resistir cortocircuitos
GB/T 11022-2011: Condiciones técnicas comunes para aparamenta y controles de alta tensión
GB 7251.1-2013: Encapsulados y controles de baja tensión - Parte 1: Generalidades
GB 50150-2006: Ingeniería de instalación de dispositivos eléctricos - Norma de ensayos de entrega de equipos eléctricos
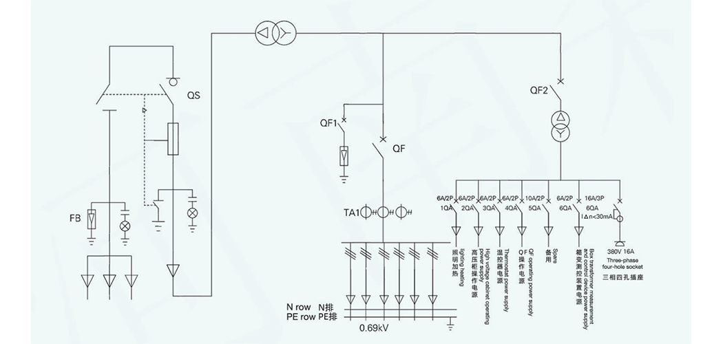
Diagrama unifilar primario (esquema típico)
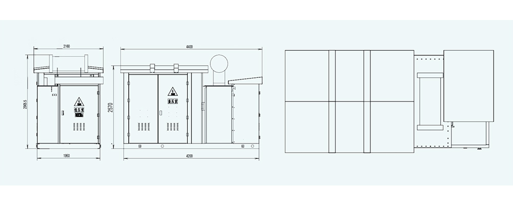
Dimensiones de la estructura y los límites
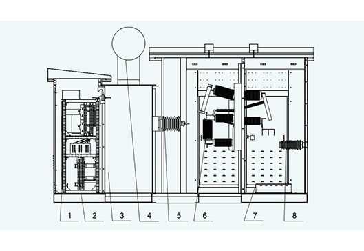
1. Aparamenta de baja tensión 3. Transformador 5. Pasatapas de alta tensión 7. Abrazadera de cable
2.Bastidor de barras colectoras aisladas 4. Conservador de aceite 6. Interruptor de carga de vacío 8. Aisladores de poste
Contenido relacionado
Subestación prefabricada (subestación tipo caja).
Transformadores de pedestal de estilo americano.
Transformador de caja especial para generación de energía de nueva energía (fotovoltaica/eólica).
Transformador de caja especial para generación de energía nueva (fotovoltaica, eólica).



| Parámetro | Especificación Típica | Comentarios |
|---|---|---|
| Nombre local | Subestación Fotovoltaica / Subestación Solar | Término común en Sudamérica |
| Voltaje de Entrada (PV / LV) | 600 V – 1 kV | Conectada a inversores fotovoltaicos |
| Voltaje de Salida (MV) | 13.8 kV / 23 kV / 33 kV / 66 kV | Según requerimiento de red |
| Capacidad del Transformador | 0.5 MVA – 20 MVA | Transformador elevador de media tensión |
| Tipo de Transformador | Seco AN / AF o Aceite ONAN / ONAF | Según capacidad y condiciones ambientales |
| Potencia Nominal del PCS | 0.5 MW – 10 MW | PCS bidireccional opcional si incluye ESS |
| Frecuencia de Red | 60 Hz | Estándar en la mayoría de Sudamérica |
| Impedancia de Cortocircuito | 4% – 10% | Depende de capacidad y diseño del transformador |
| Protección | Sobretensión, sobrecorriente, diferencial, anti-islanding | Para conexión segura a la red |
| Control y Comunicación | SCADA / EMS / IEC 61850 / Modbus | Supervisión remota y control |
| Conexión de Fases | Dyn11 / YNd1 | Configuración típica para integración a la red MV |
| Aplicaciones Típicas | Plantas fotovoltaicas, parques solares, sistemas híbridos PV + ESS | Para subir energía de LV a MV y conectar a la red |
| Estructura / Instalación | Tipo compacto o contenedor / Prefabricada | Modular, rápida instalación, apta para exterior |
| Protección ambiental | IP23 / IP54 / resistencia a UV y polvo | Instalaciones exteriores expuestas al sol y polvo |